offline
- lukacbeli
- Počasni građanin
- Pridružio: 28 Dec 2016
- Poruke: 903
|
Nova borbena kupola za T-15 Armata, Bumerang i Kurganjec .
Prenosim u originalu:
Citat:Поставленная задача решается комплексом вооружения боевой машины с информационно-управляющей системой, состоящим из спаренных автоматической пушки малого калибра и пулемета, пусковых установок с ПТУРС и СУО, включающей блок управления автоматикой (БУА), ПН, ПК и систему наведения вооружения (СНВ) с датчиками входной информации и блоком управления (БУ СНВ).
Новым является то, что ПН и ПК выполнены в виде модулей (БМ ПН) и (БМ ПК), размещенных каждый на своей стабилизированной универсальной платформе (ПСУ), БМ ПК снабжен оптическим локатором обнаружения (ОЛО), СУО снабжена системой опознавания свой-чужой (СО) и многофункциональным вычислительным комплексом (МВК), состоящим из коммутатора видеоинформации и двух блоков управления, в шасси оборудованы автоматизированные рабочие места наводчика (АРМ-Н) и командира (АРМ-К), включающие видеомодуль наводчика (ВМ-Н) и видеомодуль командира (ВМ-К), устройство ввода наводчика (УВ-Н) и устройство ввода командира (УВ-К), пульт наведения наводчика (ПуН-Н) и пульт наведения командира (ПуН-К), а также размещен блок управления автоматизированного рабочего места (БУ АРМ), соединенные цифровыми каналами, при этом БМ ПН и БМ ПК по первым выходам соединены аналоговыми каналами с первым и вторым входами СО, БУ СНВ и блок управления автоматикой (БУА) по первым входам соединены аналоговым каналом, БУА по второму входу соединен с первым выходом БУ АРМ, первый и четвертый входы БУ АРМ соединены с первыми входами УВ-Н и УВ-К соответственно, второй и третий входы БУ АРМ соединены с первыми выходами ПуН-Н и ПуН-К соответственно, а передача электрических, информационных и видеосигналов между шасси боевой машины и боевым отделением выполнена с помощью вращающегося контактного устройства, при этом в качестве резервного канала обмена информацией между составными частями СУО используется мультиплексный канал.
Предложенное решение поясняется графическими материалами, где на:
фиг. 1 изображено боевое отделение с размещенным на нем вооружением,
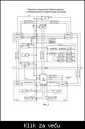
фиг. 2 изображена функциональная схема СУО комплекса вооружения боевой машины,
фиг. 3 изображен общий вид унифицированного приемо-передающего устройства СО свой-чужой,
фиг. 4 изображен общий вид БМ ПН,
фиг. 5 - общий вид БМ ПК,
фиг. 6 изображен общий вид блока управления наводчика (командира),
фиг. 7 - общий вид коммутатора видеоинформации,
фиг. 8 изображен ВМ-Н (ВМ-К),
фиг. 9 - общий вид УВ-Н (УВ-К),
фиг. 10 - Пу-Н (Пу-К),
фиг. 11 изображен БУ АРМ,
фиг. 12 - общий вид ВКУ.
Комплекс вооружения боевой машины с информационно-управляющей системой состоит из автоматической пушки 1, пулемета 2 и двух пусковых установок с ПТУРС: пусковой установки левой (ПУЛ) 3 и пусковой установки правой (ПУП) 4.
В состав комплекса входит СУО, которая включает в себя блок управления автоматикой (БУА) 5, прицел наводчика (БМ ПН) 6, прицел командира (БМ ПК) 7, СНВ 8 с датчиками входной информации: датчик положения башни (ДП Б) 9, датчик положения автоматической пушки (ДП АП) 10, датчик положения пусковой установки левой (ДП ПУЛ) 11, датчик положения пусковой установки правой (ДП ПУП) 12 и БУ СНВ 14. Дополнительно в СУО введена система опознавания свой-чужой (СО) 15.
При замере дальности до цели из БМ ПН или БМ ПК поступает сигнал в СО, которая распознает цель и информирует наводчика или командира о ее принадлежности. БМ ПН 6 и БМ ПК 7 предназначены для:
- поиска, обнаружения, распознавания и автосопровождения целей;
- измерения дальности до цели, прицеливания и стрельбы всеми типами боеприпасов в любое время суток, в затрудненных метеоусловиях, условиях задымленности и запыленности поля боя, а также при воздействии организованных оптических помех, применении ложных тепловых целей, наличии пожаров и других помех;
- наведения на цель ПТУРС;
- обнаружения и автоматического измерения дальности до потенциально опасных бликующих целей, оснащенных оптической системой (только для БМ ПК).
БМ ПН 6 имеет пять каналов: канал управления, тепловизионный, широкопольный ТВ канал, лазерный дальномер и узкопольный ТВ канал. БМ ПК 7 имеет шесть каналов: канал управления, тепловизионный, широкопольный ТВ канал, оптический локатор обнаружения (ОЛО), лазерный дальномер и узкопольный ТВ канал.
Каждый прицел устанавливается на базовый блок - ПСУ ПН 16 и ПСУ ПК 17. ПСУ предназначены для стабилизации и управления скоростью наведения линии визирования каналов прицелов.
Многофункциональный вычислительный комплекс (МВК) 18 предназначен для решения задач интеллектуальной обработки видеоизображений, поступающих от ТВ и ТПВ каналов БМ ПН и БМ ПК, автоматизированного поиска и захвата целей. МВК обеспечивает решение следующих задач:
- обработку видеоданных, принимаемых по каналам Ethernet, с целью улучшения восприятия наблюдаемой фоноцелевой обстановкой;
- формирование команд управления наведением линии визирования БМ ПН (БМ ПК) в режиме автоматического сопровождения с автоматизацией захвата;
- формирование управления наведением линии визирования БМ ПН (БМ ПК) для поддержания угловых скоростей, определенных в режиме автоматического сопровождения при переходе в режим инерционного сопровождения;
- автоматическое обнаружение целей при сканировании местности при помощи оптического локатора (совместно с БМ ПК) и маркирование целеподобных объектов, имеющихся на изображении;
- изменение текущего положения прицельной марки в режиме автоматического сопровождения (функция «Донацеливание»);
- расчет и выработку команд наведения в соответствии с углами рассогласования текущего и требуемого положения линии визирования БМ ПН (БМ ПК) при целеуказании по разведанной цели (совместно с СНВ);
- автоматический перезахват цели БМ ПН при целеуказании от БМ ПК;
- распределение выходных видеоданных (ТВ, ТПВ сигналов и служебной информации) на соответствующие видеовыходы МВК;
- выполнение процедур оперативного контроля технического состояния и диагностики аппаратуры МВК по командам, поступающим из СУО;
- расчет и выдача для отображения на электронной карте технического терминала из состава программно-технического комплекса координат разведанных целей.
В шасси оборудованы АРМ-Н 19 и АРМ-К 20, где размещены ВМ-Н 21 и ВМ-К 22, УВ-Н 23 и УВ-К 24, ПуН-Н 25 и ПуН-К 26.
Видеомодули наводчика и командира предназначены для отображения аналоговой видеоинформации при прогрессивной развертке, а также цифровой информации, поступающей через интерфейс Ethernet 1000 В ASE-T.
Устройства ввода наводчика и командира предназначены для управления боевым отделением с соответствующих рабочих мест. Во всех режимах работы при воздействии на органы управления УВ обеспечивает формирование команд управления аппаратурой боевого отделения, которые передаются по информационному каналу CAN. Команды управления адресуются исполнительным устройствам СУО: СНВ, БМ ПН, БМ ПК, системе пожаротушения и перезарядки оружия, другим блокам и системам.
Пульты наведения наводчика и командира предназначены для управления СНВ с места наводчика и командира. Органы управления СНВ расположены на ручках пультов.
В шасси размещен блок управления АРМ 27. БУ АРМ предназначен для:
- обеспечения информационного взаимодействия составных частей СУО по цифровым каналам передачи информации;
- обеспечения информационного взаимодействия боевого отделения с бортовой информационно-управляющей системой шасси;
- выполнения функции контроллера мультиплексного канала информационного обмена и сетевого коммутатора сети Ethernet;
- вычисления координат разведанных целей и формирования команд наведения линии визирования БМ ПН (БМ ПК) на цель с заданными координатами;
обеспечения сбора и автоматической фиксации сведений о комплектности и наработке основных блоков и систем боевого отделения;
- обеспечение формирования релейных сигналов +27 В бортовой сети по командам, поступающим от УВ или по информационным каналам;
- записи программно доступных параметров в режиме реального времени.
В состав СУО также входят датчик температуры заряда 28, датчик крена 29 и измеритель состояния атмосферы 30.
Передача электрических, информационных и видеосигналов между шасси и боевым отделением осуществляется через вращающееся контактное устройство (ВКУ) 31.
Работа комплекса вооружения боевой машины с информационно-управляющей системой при стрельбе из автоматической пушки или пулемета осуществляется следующим образом. Включают БМ ПН (БМ ПК), для чего (при включенном тумблере «АРМ» на УВ-Н (УВ-К) активируют кнопку «ПРИВ» на УВ-Н (УВ-К), при этом на экране ВМ-Н (ВМ-К) индицируется сообщение «Готовность ПН (ПК) - ожидание», в поле режимов работы на ВМ-Н (ВМ-К) отображается «ПН (ПК) - ОТКЛ», на экран ВМ-Н (ВМ-К) выводится изображение местности и прицельной марки ТВ канала широкого поля зрения. После выхода БМ ПН (БМ ПК) на рабочий режим на экране ВМ-Н (ВМ-К) в течение 2 с отображается сообщение «Готовность ПН (ПК) - есть», в поле режимов работы на ВМ-Н (ВМ-К) отображается «ПН (ПК)». С помощью клавиши «ТИП БП» на ПуН-Н (ПуН-К) выбирают требуемый тип вооружения и боеприпаса, выбирают цель и измеряют дальность.
При необходимости производят захват цели на автоматическое сопровождение. Удерживая прицельную марку на центре цели, производят очередь. Длина очереди зависит от времени нажатия кнопки «ПУСК» на ПуН-Н (ПуН-К).
При стрельбе по низколетящим вертолетам и самолетам активируется кнопка «ВОЗД» на УВ-Н (УВ-К), при этом увеличивается максимальная скорость наведения прицела и возрастает темп стрельбы автоматической пушки.
Стрельба ПТУРС производится следующим образом. БП ПН (БП ПК) подготавливаются к работе ПТУРС. Последовательными отклонениями клавиши «ТИП БП» на ПуН-Н (ПуН-К) выбрать ПУЛ или ПУП и тип ПТУРС.
При активированной кнопке «СПУСКИ» на УВ наводят марку на центр цели и производят замер дальности. При необходимости производят захват цели на автоматическое сопровождение. Если измеренная дальность до цели составляет менее 1500 м, стрельбу производят в режиме ручного наведения.
При необходимости стрельбы двумя ракетами в одном луче активируют кнопку «ТАНДЕМ» на УВ (при наличии на выбранной ПУ только одного ПТУРС происходит автоматическое переключение на ПУ с двумя ПТУРС, при отсутствии двух ПТУРС на одной ПУ будет осуществляться стрельба одним ПТУРС). Нажимают и удерживают кнопку «ПУСК» на ПуН-Н (ПуН-К) до производства выстрела. Марку на цели удерживают (или контролируют удержание в режиме автоматического сопровождения) до поражения цели.
В случае несхода ПТУРС на экране видеомодулей индицируется сообщение «Нет схода УР», при этом по окончании цикла стрельбы или по нажатию кнопки «ЛИТ2/ВОЗВР» на УВ происходит возврат модуля наведения прицела в исходное состояние и автоматический выбор оставшегося на ПУ ПТУРС или, при его отсутствии, переключение на другую ПУ. Если цель поражена или в случае падения ПТУРС для быстрого возврата модуля наведения прицела в исходное состояние, нажимают кнопку «ЛИТ2/ВОЗВР» на УВ.
Комплекс вооружения позволяет вести стрельбу при отсутствии электропитания шасси, при неисправных прицелах, а также информирует наводчика (командира) о задержке в стрельбе автоматической пушки и пулемета.
БУА выполнен по аналогии с блоком автоматики, указанном в прототипе.
СО состоит из антенны 36 и унифицированного приемопередающего устройства, изображенного на фиг. 3.
БМ ПН изображен на фиг.4. Он состоит из модуля телевизионного дальномерного 32, ПСУ ПН 16 и модуля оптикоэлектронного 33.
БМ ПК изображен на фиг. 5. Он состоит из модуля телевизионного дальномерного 32, ПСУ ПК 17 и модуля оптикоэлектронного 34. БМ ПК снабжен ОЛО 35.
МВК состоит из следующих блоков: блока управления наводчика (командира), изображенного на фиг.6, и коммутатора видеоинформации, изображенного на фиг. 7.
АРМ-Н (АРМ-К) включают в себя ВМ-Н (ВМ-К), изображенный на фиг. 8, УВ-Н (УВ-К), изображенный на фиг. 9, ПуН-Н (ПуН-К), изображенный на фиг. 10, и БУ АРМ, изображенный на фиг.11.
ВКУ изображено на фиг. 12.
Таким образом, предложенное техническое решение позволило создать новый и более надежный комплекс вооружения боевой машины с информационно-управляющей системой нового поколения, которая обеспечивает высокие характеристики стрельбы всем вооружением боевой машины, позволяет сократить время поиска целей, увеличить дальность эффективной разведки целей, автоматизировать процесс их поиска и ведения огня.
Формула изобретения
1. Комплекс вооружения боевой машины с информационно-управляющей системой, состоящий из спаренных автоматической пушки малого калибра и пулемета, пусковых установок с противотанковыми управляемыми снарядами (ПТУРС) и системы управления огнем (СУО), включающей блок управления автоматикой (БУА), прицел наводчика (ПН), прицел командира (ПК) и систему наведения вооружения (СНВ) с датчиками входной информации и блоком управления (БУ СНВ), отличающийся тем, что ПН и ПК выполнены в виде модулей (БМ ПН) и (БМ ПК), размещенных каждый на своей стабилизированной универсальной платформе (ПСУ), БМ ПК снабжен оптическим локатором обнаружения (ОЛО), СУО снабжена системой опознавания свой-чужой (СО) и многофункциональным вычислительным комплексом (МВК), состоящим из коммутатора видеоинформации и двух блоков управления, в шасси оборудованы автоматизированные рабочие места наводчика (АРМ-Н) и командира (АРМ-К), включающие видеомодуль наводчика (ВМ-Н) и видеомодуль командира (ВМ-К), устройство ввода наводчика (УВ-Н) и устройство ввода командира (УВ-К), пульт наведения наводчика (ПуН-Н) и пульт наведения командира (ПуН-К), а также размещен блок управления автоматизированного рабочего места (БУ АРМ), соединенные цифровыми каналами, при этом БМ ПН и БМ ПК по первым выходам соединены аналоговыми каналами с первым и вторым входами СО, БУ СНВ и БУА по первым входам соединены аналоговым каналом, БУА по второму входу соединен с первым выходом БУ АРМ, первый и четвертый входы БУ АРМ соединены с первыми входами УВ-Н и УВ-К соответственно, второй и третий входы БУ АРМ соединены с первыми выходами ПуН-Н и ПуН-К соответственно, а передача электрических, информационных и видеосигналов между шасси боевой машины и боевым отделением выполнена с помощью вращающегося контактного устройства, при этом СУО снабжена резервным каналом обмена информацией.
2. Комплекс вооружения по п. 1, отличающийся тем, что в качестве резервного канала обмена информацией между составными частями СУО используется мультиплексный канал информационного обмена (МКИО) «Манчестер - II».
Общее количество электрических цепей – 94, из них:
Gigabit Ethernet 1000 Base-T два канала по 8 цепей в каждом – 16;
Fast Ethernet 100 Base-TX три канала по 4 цепи в каждом – 12;
CAN четыре канала по 6 цепей в каждом – 24;
«Манчестер-ІІ» один канал – 4;
четыре канала для видеосигнала (ГОСТ 7845) – 8;
с током до 200А – 2;
цепей прочего назначения – 28.
Отличительной особенностью ВКУ БМ является наличие в его составе двух информационных каналов, способных транслировать поток информации со скоростью 1 Гбит/с и трёх каналов с потоком информации 100 Мбит/с.
      
|